
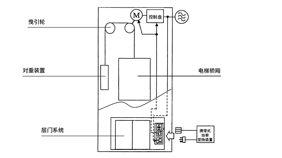
電梯,我們幾乎天天使用,曾經一直在思索它是怎樣工作的?今天我們來科普一下:垂直升降電梯具有一個轎廂,運行在至少兩列垂直的或傾斜角小于 15° 的剛性導軌之間。轎廂尺寸與結構形式便于乘客出入或裝卸貨物。
曳引繩兩端分別連著轎廂和對重,纏繞在曳引輪和導向輪上,曳引電動機通過減速器變速后帶動曳引輪轉動,靠曳引繩與曳引輪摩擦產生的牽引力,實現轎廂和對重的升降運動,達到運輸目的。

固定在轎廂上的導靴可以沿著安裝在建筑物井道墻體上的固定導軌往復升降運動,防止轎廂在運行中偏斜或擺動。常閉塊式制動器在電動機工作時松閘,使電梯運轉,在失電情況下制動,使轎廂停止升降,并在指定層站上維持其靜止狀態,供人員和貨物出入。
轎廂是運載乘客或其他載荷的箱體部件,對重用來平衡轎廂載荷、減少電動機功率。補償裝置用來補償曳引繩運動中的張力和重量變化,使曳引電動機負載穩定,轎廂得以準確停靠。
電氣系統實現對電梯運動的控制,同時完成選層、平層、測速、照明工作。指示呼叫系統隨時顯示轎廂的運動方向和所在樓層位置。安全裝置保證電梯運行安全。

電梯,總的來說,有八大系統(電氣控制系統、曳引系統、電力拖動系統、導向系統、門系統、轎廂系統、安全保護系統、重量平衡系統),有興趣的朋友,可以多查閱一下這方面的資料,就會對電梯有一個較為全面的了解。
【感謝您關注西尼機電】
大家可以掃一掃關注我們,及時獲取西尼機電的最新動態,大家在使用或購買我們產品中有什么問題也可以第一時間聯系我們,我們會第一時間幫您解決問題。
【西尼官網:http://m.rpsynw.cn】
1.搜索名稱:西尼機電
2.微信號:SyneyElectric
3.點擊右上角“查看公眾號”并關注。
